Complying with Americans with Disabilities Act and ASHRAE Standard 62-1989
by Gil Avery
Abstract:
The Americans with Disabilities Act is a Civil Rights Law that, in part, defines the maximum allowable force required to open doors. This section of the law affects not only the door closer manufacturers but the HVAC design engineer, since the door opening force relates to the pressure in the building.
The force required to open nonfire-rated interior doors is 5.0 lb. The exterior door limit is “reserved” (an undefined term) although the 8.5 lb maximum force recommended in ANSI Standard A117.1-1985 is commonly used.
The author uses the retrofit of the HVAC system in a Midwest office building to show how the lobby pressure was brought under control to comply with this act and what changes were made to the equipment to meet the ventilation requirements of ASHRAE Standard 62-1989.

Hillcrest Towers is a thirteen story office building that is heated and cooled by two large built-up double duct VAV air handlers each with 150 hp supply fans and 75 hp return fans, all located in the thirteenth floor penthouse. Most of the first floor was leased to a local bank; the remaining 1st floor area was used for the elevator lobby and small retail offices. The other eleven floors were all general office suites.
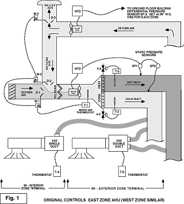
The original fan tracking controls were abandoned in favor of trying to maintain the building pressure slightly above the outdoor pressure with differential pressure sensors: one for the lobby, served by the West Zone AHU, and one for the bank, served by the East Zone AHU.
These pressure sensors controlled the speed of the return fans as shown in Fig. 1. This method of control failed for two reasons:
1)The return air from the lobby and the bank was drawn through ceiling grills to a common plenum leading to the return duct. Therefore the lobby and bank were essentially in the same pressure zone. Trying to control two fan speeds with different pressure sensors was futile unless both sensors were set on exactly the same pressure. Otherwise, one return fan was doing all the work (running at high speed) and the other was running at minimum speed.

2) If the building pressure increased, the return fan speed increased. This increased the amount of air through the relief damper “D-3,” as well as through the return damper “D-2.” Since the drop through the return passage was less than through the relief passage, the return flow increased, raising the mixed air temperature. This was sensed by the mixed air thermostat “T-1,” which then opened the outside damper “D-1” and closed return damper “D-2.” With more outside air, the building pressure increased instead of decreased.
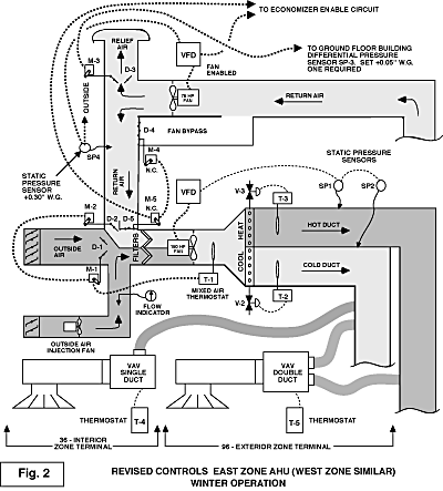
To solve the problems in Hillcrest Towers, “winter” economizer controls (outside air below 60 degF) were changed as shown on Fig. 2. The size of the modulating return damper was reduced so that the drop through damper section “D-2” was approximately the same as the drop through the relief damper “D-3.” The remaining section of the return damper “D-5” is kept closed on the “winter” cycle by a two-position actuator “M-5.”
A return fan bypass damper “D-4” was added and is kept closed on the “winter” cycle by two-position actuator “M-4.” The control cycle is as follows:
- Mixed air thermostat “T-1” controls damper actuators “M-1” and “M-2” in parallel to maintain the cold duct temperature of 60 degF.
- New pressure sensor “SP-4″ controls the speed of the return fan to maintain a constant return plenum pressure of 0.3” W.G. This pressure is high enough to relieve or return the maximum design air flow.
- Opposed blade relief damper actuators “M-3” on both AHU’s are controlled in parallel by a single first floor pressure sensor “SP-3″ set at 0.05” W.G.
- As the building pressure rises, relief damper actuator “M-3” modulates damper “D-3” open. As the pressure drops in the plenum, “SP-4” increases the speed of the return fan to restore the plenum pressure to setpoint.
- Return damper “D-5” and bypass damper “D-4” stay closed.
- Thermostat “T-3” controls steam valve “V-3.”
- Chilled water valve “V-2” stays closed.
- Static pressure sensors “SP-1” and “SP-2” maintain the proper supply duct pressures by operating the speed of the supply fan.

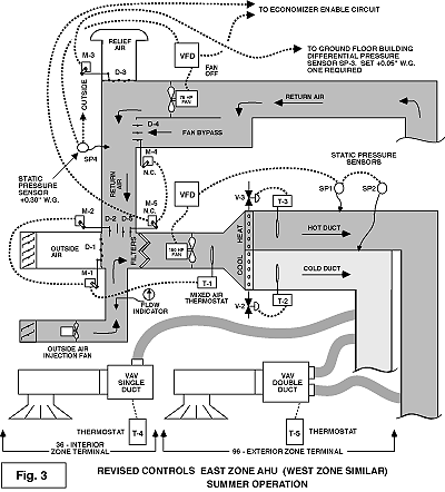
When the outdoor air temperature is above 60 degF, the controls operate on the “summer” cycle as shown in Fig. 3.
- Outside air damper “D-1” and relief damper “D-3” are closed.
- Fan bypass damper “D-4” and return dampers “D-2” and “D-5” are open.
- The return fan is off.
- Thermostat “T-2” operates chilled water valve “V-2” to
maintain 60 degF. - Steam valve “V-3” is closed.
- Static pressure sensors “SP-1” and “SP-2” maintain the proper supply duct pressures by operating the speed of the supply fan.
The bypass damper “D-4” was added so that the return fans could be left off in the summer. This reduced the peak setting electric demand about 40 kW per AHU by eliminating the return fan energy. The bypass damper “D-4” was sized for about 800 feet per minute. This velocity was low enough to keep the drop through the return fan from wind-milling the fan rotor. Some variable frequency drives will not start fans with motors turning fast enough to develop a back electromotive force (emf).
The two-position return damper “D-5” and the modulating return damper “D-2” are both open on the “summer” cycle to minimize the drop through the return passage, thereby reducing the power requirement of the supply fan.
The new outside air injection fans run any time the supply fans are running, but only in the “Building Occupied” mode. These fans are sized to meet the ventilation requirements of ASHRAE Standard 62-1989 and to maintain a positive building pressure in the summer.
Conclusion
The revised control cycle not only resolved the lobby pressure problem but it stabilized the system by decoupling the supply and return fan controls loops. For example, if there is a change in speed of the return fan, the change has very little effect on the supply fan. This fan always sees the same pressure drop across the return damper, regardless of the return fan speed.
A lobby pressure of 0.05″ W.G. enables the door closers to operate in compliance with ADA and ANSI and still provide a positive pressure in the lobby as shown in Fig. 4. It also generates a velocity of approximately 750 ft per minute through any door opening. This velocity is high enough to prevent infiltration and still not be objectionable to tenants.

